Ijraset Journal For Research in Applied Science and Engineering Technology
Authors: Jayashree Ashok Ghumare, Ganesh Jadhav
DOI Link: https://doi.org/10.22214/ijraset.2023.53973
Certificate: View Certificate
Combined heat and power generation (DER) produced by diesel generators is gradually being replaced by consumer renewable energy (RES). However, since RES sources often reduce the inertia of the grid, they can cause serious problems, especially in microgrids. Therefore, inverters interacting with different DERs connected to the microgrid need to change their control method. Because of their similarity to synchronous motors, virtual synchronous generators (VSGs) are one of the best known for microgrid power generation and can be included in a safety assessment. Many questions remain, as VSGs are still a new concept and are often considered for DER integration in microgrids. In addition, although the business and the ideas that develop it are discussed in the business literature, there is no difference in everything that can be found in the literature. The integration of VSG-based inverters into microgrids with different renewable energy sources is the focus of this article. This PhD is the result of a collaboration between the two laboratories G2Elab and Lab, Schneider Electric and its R&D transformer group.
I. INTRODUCTION
The microgrid concept, which envisages the integration and migration of distributed energy resources (DERs) to the grid, is not new. Microgrid is defined as a group of electrical equipment that interacts with various loads in energy efficient areas. Microgrids can be found in the literature in different sizes and configurations, from a few kVA for small systems with only one customer to several GVA for Connect real power with different sources and customers. Microgrids operating on-line (utility-tied) or island-type (also known as on-grid, off-grid) have received a lot of attention over the past two decades. allow energy access to rural areas and increase energy and reliability. In fact, in recent years traditional DERs feeding microgrids (mostly diesel generator sets) have been replaced by renewable energy sources (RES) as suppliers. However, the interconnection of the RES can pose significant security issues, especially in the case of microgrids, as these resources often reduce the inertia of the grid.
Therefore, the inverter control system, which connects multiple DERs connected to the microgrid, needs to be fixed. Many advanced control systems of RES inverters can be found in the literature, and most of the solutions to avoid microgrid instability are designed to connect the inverter according to the source voltage. A theoretical example is the virtual oscillator called VOC, which is based on the first Van der Pol oscillator that creates and ensures the stability of microgrids with RES inverters associated with various types of storage. The data relies on (advanced) sag controllers to provide the inverters with the ability to provide microgrid voltage control. But these advanced controls for inverters are not yet implemented in a solution. The microgrid stability analysis of this new inverter is not correct, because the proprietary software cannot simulate the impact of this new technology on the microgrid. Virtual Synchronous Generator (VSG) is one of the most popular solutions that can contribute to increasing the inertia of microgrids and can be easily integrated into traditional security work due to its similarity to synchronous machines.
Researchers tried to recreate a synchronous machine with an inverter. Since this release, VSG has been developed exclusively in research centers with additional research from laboratories associated with companies with different topologies and terminologies.
Grid, different models can be found in the literature, different configurations are as follows:
Since VSG is still a new concept and is primarily intended for DER integration in microgrids, many issues are still open (some of which will be covered in this book). Also, many solutions found in the literature do not include economic and performance improvements (which are also covered in this document). The work presented here is based on the VSG solution developed by the Schneider Electric Power Conversion team and used in this document, described in model
VSG shown in Figure 1.1, Including:
a. A standard synchronous motor used to convert points. flow.
b. Various saturation current levels to allow the drive to keep track of the current available within its power range. • Drive duty cycle determined by pulse width modulation (PWM) in terms of current controller and drive current used. 3 Chapter 1 Overview
c. Various virtual constraints in the model described in [23] to ensure the stability of the model.
d. Oscillation equations and diesel engine models to determine mechanical power and system frequency. • AVR equalization for voltage stabilization and sag control.
e. The governor provides stability and control to ensure consistency.

II. LITERATURE SURVEY
Grid-tied micro grid systems are expanding as renewable energy sources become more common. These micro grids operate only at low voltage and are controlled by an inverter. Horizontal renewable energies have no inertia and are intermittent in nature. An important part of their determination is strength. Managing these islands presents unique challenges for security.
The control structure that can provide good power distribution of the inverter is important for safety. In general, there are three forms of management: drop-based, fuzzy-based, and communication-based. Drop-in approaches are typically employed because they are more complex and less expensive than conventional communication techniques. It also helps meet repeatability and reliability requirements [1]. Develop mathematical models for descent control.
Its properties can be studied with the help of micro grids. produced. Smaller signals can be accessed using a state space method for fine network flexibility. "The ability to control the stability of the micro grid is too low" refers to the small signal stability. Minor problems, special operations, and some reasonable backup plans” [2].
Micro grid frequency and voltage load by island type are key considerations for micro grid operation. Steeper slope for improved load distribution. The error of the required voltage drop is a large voltage and frequency variation. For this reason, the sag coefficient was chosen correctly for stable operation. Traditional coins focus on the importance of energy sharing rather than integration of energy sharing when dealing with nonlinear objects. Slow response, poor performance in erratic conditions, and poor power delivery are the second problems with electronics. Changes have been made in traditional medicine to ensure that these problems are completely eliminated [3].
Poor power response and separation of low and reactive power in the system cause line and ratio mismatches. In these networks, impedance is used to control the virtual impedance loss. Effects of various virtual effects. We are talking about controllers for non-linear loads. Angle control improves the integration of multiple decentralized systems without reducing the output state of the generator.
Compared with the model method, the motor power is controlled by adjusting the injection angle of the DG, and the reactive power control method has not changed [4]. The virtual flux method is the basis for another sag control. The magnitude of the flux and the phase angle are control variables. Power distribution equipment must distribute power properly [5]. The stability variation can be enhanced as described in the dynamic variation method presented in [6].
The virtual principle behind switching microgrids should be inertia. It is used for non-linear load measurement. [7] discusses the load wireless tap controller. There are many. Droop control methods including the arc-10 approach, VPD/FBQ (voltage-power drop/frequency-reactive power rise) control, P-Q-V droop control, adaptive droop control, and fuzzy droop control are also covered in a lot of publications. [8] - [9]. Fuzzy control, despite being strong and dependable, needs extensive training to provide big input data. good outcomes. Virtual synchronous machine (VSM) based controllers have a variety of choices for regulating converters in micro grid applications. Fundamentals of VSM. The purpose of the controller is to follow the recommendations described in [10] and use a synchronous generator.
The aim of this study is to propose a special sagging controller that will improve the stability of VSM-transient (VSM-T) drooping controller microgrids. The suggested sag checker is built on the dynamic sag checker and the VSM principle. Five sections make up the remainder of this article. A novel loss control technique is described in Voltage Source Converters: Mathematical Modelling, Part II. Section III describes small-scale stability measurements using eigenvalues. Chapter IV discusses the simulation results of the proposed pesticide application. The fifth chapter contains the summary and conclusion of the thesis.
III. PROPOSED SYSTEM

E. Modelling And Control Of VSC
Performance evaluation and impact assessment of various micro grid alternatives is usually done through mathematical models of the micro grid. Considering that the distortion is small enough, it is possible to obtain a tiny model of the state space of the sag regulated voltage source converter. Making the ODE linear around the workspace yields the most advanced model. Small scale models provide information about micro grid stability. It is also possible to measure the effects of changes in system parameters, such as changes in control variables. For ease of modeling, state space models of VSC, line and load are prepared separately and reconstructed in a single model. The VSC model only specifies VSM-T descent. Like the conventional sag approach, the voltage regulator and current regulator are modelled. Figure 2 depicts the overall layout of the VSC with the controller.

F. Technique of VSM-T Droop Control
VSM concept and dynamic transformation. The main difference between the VSM based controller and the traditional sag controller is the ability to simulate the inertia of the system. makes frequencies more stable. VSM has the benefit that the system cannot be modified to accommodate the application or reaction. Devices made of crystals are temporary controllers.
It can enhance time's inherent qualities. The controller restricts the output power's initial swing, smoothest the variation (decreases overshoot), shortens the turnaround time for fixes, and stabilizes the system's edges. Additionally, the network of potential customers is not connected to routine activities. As a result, VSM's steady state characteristics are unaffected. Figure 1 depicts the block diagram of the VSM-T sagging controller.
2. Low pass filtering and power analysis the power calculator computes the system's active and reactive power in the frame of dq. Low pass filtration used for filter.

G. Hybrid Micro grids
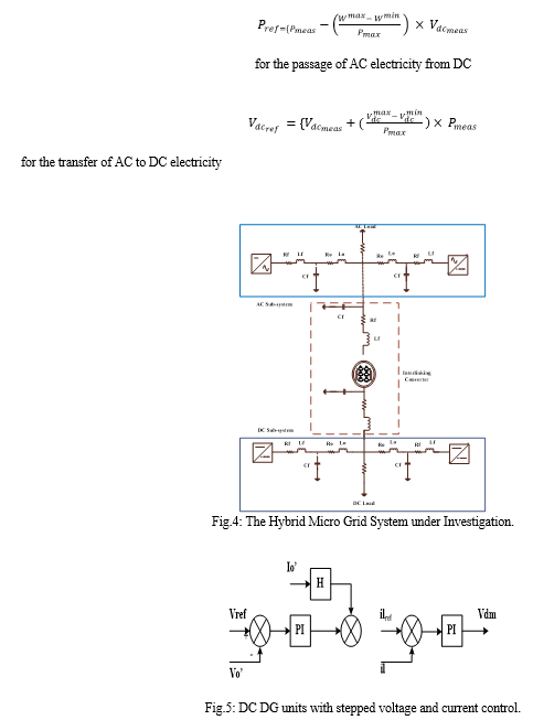
According to his latest proposal, more research is needed to determine the control limits and sustainability of hybrid micro grids. The complexity of managing a hybrid micro grid is often determined by the many control objectives that subsystems and ICs must address. This control's objectives are the distribution of enough electricity between AC and DC sub-grids, the stabilization of the voltage and frequency, and the transmission of electricity between power lines. One IC has been proposed for managing the power in hybrid micro grids. For sub grids and ICs, the authors suggested a loss theory. This results in the IC input having both AC and DC loss characteristics.
In other words, both the IC's AC and DC sides must be affected by the output characteristics. The voltage drop recorded on the DC side is dependent on DC voltage and DC power, as indicated in the figure, whereas the voltage drop measured on the AC side is dependent on AC power and frequency. As a result, to offer bidirectional power supply, the voltage drops characteristic of the IC due to bidirectional power flow is associated with the reference signal. In conclusion, they ought to be united. Equation 1 displays the known characteristics of the sag controller used to regulate the IC's power operation.



V. RESULTS

???????
This chapter discusses Vsm-based control for ics in hybrid ac/dc micro grids. The vsm control system enables exact, bidirectional power flow between the ac and dc sub-grids in a variety of loading circumstances. This chapter investigates and contrasts two hybrid micro-grids with various ic control topologies. It is demonstrated that under various loading conditions caused by ac voltage weak loads, the vsm algorithm outperforms the current control loop recommended in the literature. The outcomes demonstrate that the hybrid micro grid\'s performance is significantly improved by the proposed control mechanism. The impact of the vsm control algorithm on a hybrid micro grid was confirmed using a simulated test system in the mat lab setting.
[1] S. Vijay, Dharmendra Kumar Dheer, Abhishek Tiwari, and Suryanarayana Doolla, “Performance Evaluation of Homogeneous and Heterogeneous Droop-Based Systems in Microgrid-Stability and Transient Response Perspective,” IEEE Transactions on Energy Conversion, vol. 34, no. 1, pp. 36-46, Mar. 2019. [2] Zhiyi Li, and Mohammad Shahidehpour, “Small- Signal Modelling and Stability Analysis of Hybrid AC/DC Microgrids,” IEEE Transactions on Smart Grid, vol. 10, no. 2, pp. 2080-2094, Mar. 2019. [3] U. B. Tayaba, Mohd Roslana, Leong Hwaia, and Muhammad Kashifa, “A review of droop control techniques for microgrid,” Renewable and sustainable energy reviews, Elsevier, Sep. 2017. [4] R. Majumder, Gerard Ledwich, A. Ghosh, S. Chakrabarti, and Firuz Zare, “Droop Control of Converter-Interfaced Microsources in Rural Distributed Generation,” IEEE Transactions on Power Delivery, vol. 25, no. 4, pp. 2768-2778, Oct. 2010. [5] Jiefeng Hu, Jianguo Zhu, “Virtual Flux Droop Method-A New Control Strategy of Inverters in Microgrids,” IEEE Transactions on Electronics, vol. 29, no. 9, pp. 4704-4711, Sep. 2014. [6] Dharmendra Kumar Dheer, N. Soni, and Suryanarayana Doolla, “Improvement of small signal stability margin and transient response in inverter-dominated microgrids,” Sustainable Energy, Grids Network, vol. 5, pp. 135-147, Mar. 2016. [7] Jun Li, Fangxing Li2, Xianyun Li, “S-shaped droop control method with secondary frequency characteristics for inverters in microgrid,” IET Generation, Transmission Distribution, vol. 10, Iss. 13, pp. 3385- 3392, May 2016. [8] C. K. Sao and P. W. Lehn, “Control and power management of converter fed microgrids,” IEEE Transactions on Power Systems, vol. 23, no. 3, pp. 1088-1098, Aug. 2008. [9] A. Moawwad, V. Khadkikar, and J. L. Kirtley, “A New - Droop Control Method for an Interline Photovoltaic Power System,” IEEE Transactions on Power Delivery, vol. 28, no. 2, pp. 658-668, sep. 2013. [10] Salvatore D., Jon Sul, and Olav B. Fosso, “Small-signal modelling and parametric sensitivity of a virtual synchronous machine in islanded operation,” Elsevier International Journal of Electrical Power Energy Systems, vol. 72, pp. 3-15, Nov. 2015.
Copyright © 2023 Jayashree Ashok Ghumare, Ganesh Jadhav. This is an open access article distributed under the Creative Commons Attribution License, which permits unrestricted use, distribution, and reproduction in any medium, provided the original work is properly cited.
Paper Id : IJRASET53973
Publish Date : 2023-06-12
ISSN : 2321-9653
Publisher Name : IJRASET
DOI Link : Click Here
Submit Paper Online
